| 索引號 | 11500228008652038C/2024-00064 | 發文字號 | 梁平府辦發〔2024〕64號 |
| 主題分類 | 應急管理 | 體裁分類 | 預案;其他公文 |
| 發布機構 | 梁平區政府辦公室 | 有效性 | |
| 標題 | 重慶市梁平區人民政府辦公室關于印發重慶市梁平區防汛抗旱應急預案的通知 | ||
| 成文日期 | 2024-09-29 | 發布日期 | 2024-10-08 |
| 索引號 | 11500228008652038C/2024-00064 |
| 發文字號 | 梁平府辦發〔2024〕64號 |
| 主題分類 | 應急管理 |
| 體裁分類 | 預案;其他公文 |
| 發布機構 | 梁平區政府辦公室 |
| 有效性 | |
| 標題 | 重慶市梁平區人民政府辦公室關于印發重慶市梁平區防汛抗旱應急預案的通知 |
| 成文日期 | 2024-09-29 |
| 發布日期 | 2024-10-08 |
重慶市梁平區人民政府辦公室
關于印發重慶市梁平區防汛抗旱應急預案的通知
?梁平府辦發〔2024〕64號
各鄉鎮人民政府、街道辦事處,區政府有關部門,有關單位:
《重慶市梁平區防汛抗旱應急預案》已經區政府同意,現印發給你們,請遵照執行。
?
?
?
重慶市梁平區人民政府辦公室????
2024年9月29日????????????
(此件公開發布)
?
?
重慶市梁平區防汛抗旱
應急預案
?
?
?
?
?
?
預案編號:???????????????????? ?
預案版本號:?????????????????? ?
編制單位: 重慶市梁平區防減救災辦
發布時間:??? 二〇二四年九月??? ?
?
?
目? 錄
?
1? 總則
1.1? 編制目的
1.2? 編制依據
1.3? 工作原則
1.4? 適用范圍
1.5? 災害分級
2? 組織體系及職責
2.1? 區級組織指揮機構
2.2? 鄉鎮(街道)級組織指揮機構
2.3? 其他防汛抗旱機構
2.4? 事件應對指揮機構
3? 預防預警
3.1? 風險源識別
3.2? 信息監測及報送
3.3? 預防準備
3.4? 預警分級
3.5? 預警發布與解除
3.6? 預警行動
3.7? 預警發布流程圖
4? 應急響應
4.1? 響應分級
4.2? 先期處置
4.3? 啟動條件
4.4? 啟動程序
4.5? 響應措施
4.6? 響應調整和終止
4.7? 后期處置
4.8? 應急響應流程圖
5? 應急保障
5.1? 制度保障
5.2? 通信保障
5.3? 隊伍保障
5.4? 物資保障
5.5? 交通運輸保障
5.6? 醫療衛生保障
5.7? 供電保障
5.8? 治安保障
5.9? 經費保障
5.10? 社會動員保障
5.11? 技術保障
5.12? 避難場所保障
5.13? 其他保障
6? 培訓與演練
7? 附則
7.1? 預案管理
7.2? 預案解釋
7.3? 預案實施
附件1
附件2
附件3
附件4
附件5
附件6
?
?
?
?
?
?
1? 總則。
1.1? 編制目的。
有效防范化解重大水旱災害風險,高效有序地做好抗洪搶險、抗旱救災工作,最大限度減少人員傷亡和財產損失。
1.2? 編制依據。
依據《中華人民共和國突發事件應對法》《中華人民共和國水法》《中華人民共和國防洪法》《中華人民共和國防汛條例》《中華人民共和國抗旱條例》《國家防汛抗旱應急預案》《重慶市突發事件應對條例》《重慶市防汛抗旱條例》《重慶市突發事件總體應急預案》《重慶市突發事件預警信息發布管理辦法》《重慶市防汛抗旱應急預案》等法律法規和有關規定,制定本預案。
1.3? 工作原則。
堅持以防為主、防抗救相結合,堅持常態減災和非常態救災相統一,從注重災后救助向注重災前預防轉變,從應對單一災種向綜合減災轉變,從減少災害損失向減輕災害風險轉變。
堅持實行各級政府行政首長負責制,統一指揮、分級分部門負責,有關部門實行防汛抗旱崗位責任制和責任追究制的原則。
堅持依法防控、公眾參與、軍民結合、專群結合、平戰結合、協同應對的原則。
1.4? 適用范圍。
本預案適用于梁平行政區域內突發性水旱災害的預防和應急處置。突發性水旱災害包括洪澇災害及干旱災害。洪澇災害包含江河洪水、城市內澇、漬澇災害、山洪災害(指由降雨引發的山洪、泥石流、滑坡災害)以及由洪水、地震、人為破壞活動等引發的水庫垮壩、堤防決口、水閘損毀等次生衍生災害;干旱災害包含干旱、供水危機以及供水水質被侵害等次生衍生災害。
1.5? 災害分級。
根據水旱災害事件的性質、危害程度、造成的影響等,劃分為洪澇、干旱兩大類。其中,洪澇災害劃分為特別重大(I級)、重大(II級)、較大(III級)、一般(IV級)四級,干旱災害劃分為特大、嚴重、中度、輕度四級(見附件4)。
2? 組織體系及職責。
2.1? 區級組織指揮機構。
重慶市梁平區防汛抗旱指揮部(以下簡稱區防指),在區委、區政府統一領導下,以及區減災委員會(以下簡稱區減災委)的綜合協調下,負責組織和指揮全區防汛抗旱工作(見附件1)。
區防汛抗旱指揮部辦公室(以下簡稱區防辦)設在區應急局,由區應急局、區水利局分管負責人任辦公室主任,承擔區防指日常工作,組織、協調、指導、監督全區防汛抗旱工作;組織編制并實施區防汛抗旱應急預案;負責防汛抗旱信息的收集、分析、管理和發布;指導、監督全區重大防汛演練和抗洪搶險工作;指導全區防汛抗旱物資的儲備與管理、全區防汛抗旱應急搶險救援隊伍和技術力量的建設與管理;組織開展水旱災害的調查和評估;完成上級交辦的其他事項。
2.2? 鄉鎮(街道)級組織指揮機構。
各鄉鎮人民政府、街道辦事處、高新區管理委員會、雙桂新城建設管理委員會設立相應的防汛抗旱機構,在區防指指導和本級黨委、政府領導下,組織和指揮本轄區的防汛抗旱工作,村(居)民委員會應當協助當地人民政府開展防汛抗旱與搶險救災的具體工作。
鄉鎮(街道)防汛抗旱指揮機構負責本區域內的涉及防汛抗旱安全的日常工作和突發洪、旱災情的搶險救災工作,按照管理權限組織對本地區小型水庫、山坪塘、堤防、水閘、堰壩和抗旱供水等設施的檢查,落實安全措施,編制執行防汛抗旱預案,組織群眾轉移和安置,統計、核實、上報災情等。
2.3? 其他防汛抗旱機構。
水利工程管理單位、施工單位等根據需要成立相應的防汛抗旱機構,并負責做好本行業和本單位的防汛抗旱工作。
2.4? 事件應對指揮機構。
當啟動III級及以上應急響應或發生重大以上災險情,區政府成立事件應對指揮部,統一領導、組織指揮應急處置工作;事件應對指揮部實行指揮長負責制,由區政府有關領導任指揮長,下設綜合協調、現場搶險救援、后勤保障、醫學救援、新聞宣傳、災情調查、善后處置等工作組(見附件2)。
3? 預防預警。
3.1? 風險源識別。
各級防汛抗旱機構應建立健全安全巡查、隱患排查和日常監督檢查機制,開展風險評估,有效防控風險。
3.2? 信息監測及報送。
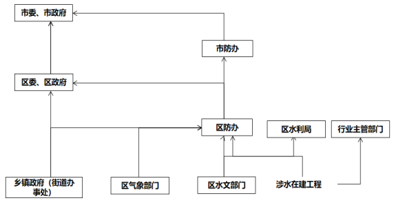
3.2.1? 氣象水文信息。
對災害性天氣,由區氣象局及時作出預報,區氣象局、區水利局應將重要雨情、水情、旱情信息在1小時內報區防辦,控制站點的重要水情應在30分鐘內報區防辦和區政務信息中心。
每年5月1日至9月30日,是國家規定的汛期,汛期內,各雨量、水位、水文觀測站要加強監測,水文部門及時將和林、蔭平、黃橋、新盛水文站的重要水情信息1小時內上報區防辦和區水利局,各鄉鎮(街道)30分鐘內將轄區內臨河場鎮的重要水情信息上報區防辦。(警戒水位、保證水位見附件6)
3.2.2? 工程信息。
涉水在建工程、堤防、涵閘、泵站、水庫水電站等工程建設、管理單位應根據水位變化情況,及時將相關信息報送區相關行業主管部門,并按相關規定報區水利局。當出現災險情時,及時向區行業主管部門、水利局、防辦報告,做到30分鐘內電話報告、1小時內書面報告,每24小時上報1次險情和救援救災工作動態。
3.2.3? 洪澇、干旱災害信息。
災險情發生后,鄉鎮(街道)應及時核實災險情,報區委、區政府和區防辦;區防辦接報后30分鐘內電話、1小時內書面報區委、區政府,并按規定報市防汛抗旱指揮部辦公室(以下簡稱市防辦)。
洪澇災害每24小時須報告1次災情和救援救災工作動態,特別重大、重大災害每2小時續報事件進展情況。干旱災害至少每10日報告1次災情和救援救災工作動態。
3.2.4? 信息上報流程示意圖。

3.3? 預防準備。
3.3.1? 組織準備。
建立健全區防汛抗旱組織體系,落實黨委領導下的行政首長負責制,根據領導變化情況,在汛前落實黨政領導“雙值班”和“分片包干責任制”,完成指揮機構人員的調整。建立“三化一卡”,落實并公布防汛抗旱政府行政、主管部門、管護單位責任人,明確工作職責。
3.3.2? 工程準備。
做好堤防、水庫水電站、河道整治、涵閘、泵站、城市排水等各類水工程運行準備,按要求完成防汛抗旱工程建設和水毀工程修復建設任務,對存在病險的防洪工程、排水工程等實行應急除險加固,對在建的涉水工程設施和病險工程落實安全度汛方案和工作措施。
3.3.3? 預案準備。
按照防汛抗旱應急預案,有針對性的制定應對方案,強化應對極端暴雨、超標準洪水、城市內澇、突發工險情、特大干旱等超常規措施,并有針對性地開展防汛抗旱應急演練。
3.3.4? 隊伍準備。
加強綜合性消防救援隊伍、專業應急救援隊伍及社會應急隊伍等搶險救援力量統籌,暢通應急聯絡渠道,健全聯動響應機制。
3.3.5? 物資準備。
按照分級負責的原則,儲備必要的防汛抗旱物資,做好救災物資準備,緊急情況下提前調撥。
3.3.6? 督查檢查。
按照鄉鎮(街道)自查、區級督查的原則,區防汛抗旱指揮部辦公室對各鄉鎮(街道)的機構設置、責任落實、隱患排查、會商制度、預案演練、物資準備、隊伍組建等進行重點督查檢查,建立隱患臺賬,對發現的問題限期整改到位。
3.4? 預警分級。
預警共劃分為江河洪水預警、山洪災害預警、漬澇災害預警、內澇災害預警、工程災害預警、干旱災害預警、供水危機預警等七類。預警級別由高到低分為:特別重大(Ⅰ級)、重大(Ⅱ級)、較大(III級)和一般(Ⅳ級),依次用紅色、橙色、黃色和藍色標示。
3.4.1特別重大(Ⅰ級、紅色)。
出現下列情況之一時,發出特別重大(Ⅰ級、紅色)預警:
1.高灘河(龍溪河上游)、新盛河(明月江支流)、普里河、汝溪河、黃金河、波漩河等六條主要溪河中的3個流域預報洪峰流量或洪量的重現期大于50年一遇。
2.梁平區氣象局預報未來1小時將降雨量超過90毫米或6小時降雨量超過200毫米。
3.出現或將要出現特別嚴重危及公共安全的垮堤、潰壩、堰塞湖等災害險情,危及人口10萬以上或一次性因災死亡(失蹤)10人以上。
4.受旱區域作物受旱面積占播種面積的比例在60%以上,或因旱飲水困難率在15%以上,且6—9月期間預計15日內、其余時段預計30日內旱情有加重趨勢(特大干旱)。
5.可能發生其他特別嚴重危及公共安全或有特別重大社會影響的防汛抗旱突發事件,或按照上級防汛抗旱指揮部的要求需要發出特別重大(Ⅰ級、紅色)洪旱災害預警的事件。
3.4.2重大(Ⅱ級、橙色)。
1.高灘河(龍溪河上游)、新盛河(明月江支流)、普里河、汝溪河、黃金河、波漩河等六條主要溪河中的1個流域預報洪峰流量或洪量的重現期大于50年一遇或3個流域預報洪峰流量或洪量的重現期大于20年一遇。
2.梁平區氣象局預報未來1小時降雨量將超過70毫米或6小時降雨量超過150毫米。
3.出現或將要出現嚴重危及公共安全的垮堤、潰壩、堰塞湖等災害險情,危及人口5萬以上或一次性因災死亡(失蹤)3人以上10人以下。
4.受旱區域作物受旱面積占播種面積的比例在41%~50%,或因旱飲水困難率在10%以上,且6—9月期間預計15日內、其余時段預計30日內旱情有加重趨勢(嚴重干旱)。
5.可能發生其他嚴重危及公共安全或有重大社會影響的防汛抗旱突發事件,或按照上級防汛抗旱指揮部的要求需要發出重大(Ⅱ級、橙色)洪旱災害預警的事件。
3.4.3較大(Ⅲ級、黃色)。
1.高灘河(龍溪河上游)、新盛河(明月江支流)、普里河、汝溪河、黃金河、波漩河等六條主要溪河中的3個流域預報洪峰流量或洪量的重現期大于20年一遇。
2.梁平區氣象局預報未來1小時降雨量將超過50毫米或6小時降雨量超過100毫米。
3.出現或將要出現較嚴重危及公共安全的垮堤、潰壩、堰塞湖等災害險情,危及人口1萬以上或一次性因災死亡(失蹤)3人以下。
4.受旱區域作物受旱面積占播種面積的比例在31%~40%,或因旱飲水困難率在5%以上,且6—9月期間預計10日內、其余時段預計20日內旱情有加重趨勢(中度干旱)。
5.可能發生其他較重危及公共安全或有較大社會影響的防汛抗旱突發事件,或按照上級防汛抗旱指揮部的要求需要發出較大(Ⅲ級、黃色)洪旱災害預警的事件。
3.4.4一般(Ⅳ級、藍色)。
1.高灘河(龍溪河上游)、新盛河(明月江支流)、普里河、汝溪河、黃金河、波漩河等六條主要溪河中的3個流域預報洪峰流量或洪量的重現期大于20年一遇。
2.梁平區氣象局預報未來6小時降雨量超過50毫米。
3.出現或將要出現危及公共安全的垮堤、潰壩、堰塞湖等災害險情,危及人口1000以下或一次性因災死亡(失蹤)5人以下。
4.受旱區域作物受旱面積占播種面積的比例在30%以下,或因旱飲水困難率在3%以上,且6—9月期間連續10日、其余時段連續20日無有效降雨,且預計短期內仍無有效降雨(輕度干旱)。
5.可能發生其他危及公共安全或有社會影響的防汛抗旱突發事件,或按照上級防汛抗旱指揮部的要求需要發出一般(Ⅳ級、藍色)洪旱災害預警的事件。
3.5? 預警發布與解除。
3.5.1? 會商研判。
Ⅰ級預警由區防指指揮長主持會商,報區長啟動發布程序,Ⅱ級、Ⅲ級預警由區防指副指揮長主持會商,報區防指指揮長啟動發布程序,Ⅳ級預警由區防辦主任組織會商,研判水旱災害形勢,報區防指副指揮長啟動發布程序。
3.5.2? 預警發布。
Ⅰ級、Ⅱ級、Ⅲ級、Ⅳ級預警信息均由區政府或區政府授權區防指發布;發布Ⅱ級以上預警的,應及時上報市防指,有事實證明不可能發生水旱災害或者危險已經解除的,發布預警信息的部門和單位應當及時宣布終止預警,并逐步解除已經采取的措施。
3.6? 預警行動。
3.6.1? 區防汛抗旱指揮部行動。
組織相關部門、單位通過通訊三大運營商、廣播、電視臺、戶外電子視頻等及時發布預警信息,針對災害高風險區域發布重點信息,向相關責任人、網格員等定點推送關鍵信息;組織工作組赴一線指導防汛抗旱工作;視情況組織相關部門、單位提前做好安置點設置及相關物資準備,組織綜合性消防救援隊伍、專業應急救援隊伍、部隊應急力量、社會力量做好應急救援準備,向高風險區域前置力量,做好人員轉移等準備工作。區防汛抗旱指揮部辦公室負責統籌協調、了解掌握災害情況,依據災害類別、發生范圍、處置情況、發展趨勢等作出初步研判,及時報告上級防汛抗旱指揮部辦公室,并通知各成員單位。
3.6.2? 區防汛抗旱指揮部成員單位行動。
氣象、水文等部門做好信息監測報送工作;住房城鄉建設、交通、水利等部門加強值班值守,根據行業特點,分析研判風險,及時發布信息,提前采取應對措施,重點對內澇點、交通道路、隧道、車庫、地下商場、水源工程等重要部位進行排查、整治,確保人防、物防、技防措施和隊伍、物資裝備等應急準備到位。水利、城市管理等部門按照先生活、后生產、再生態原則做好水資源調度,做好啟用抗旱應急水源工程準備以及經研判認為有必要采取的其他措施。
3.7? 預警發布流程圖。

4? 應急響應。
4.1? 響應分級。
按照嚴重程度和影響范圍,水旱災害應急響應由高到低分為Ⅰ級、Ⅱ級、Ⅲ級、Ⅳ級。
4.2? 先期處置。
事發地村(社區)、鄉鎮(街道)、區行業主管部門是先期處置的主要責任單位。災害發生后,應采取有效處置措施,盡力減少人員傷亡,盡力減少次生、衍生災害發生,收集掌握受災情況并報送。洪澇災害發生后,應立即組織緊急疏散周邊人員,對現場進行警戒;干旱災害發生后,組織力量為發生臨時飲水困難的城鄉居民送水解困。區行業主管部門負責組織和指導本行業領域的先期處置工作。
4.3? 啟動條件。
4.3.1? Ⅰ級應急響應啟動條件。
1.雨情:
氣象部門發布暴雨災害I級預警或暴雨紅色預警信號,或水文部門發布水情紅色預警,經區防指研判可能出現特別重大洪澇災害。
2.水情:
高灘河(龍溪河上游)、新盛河(明月江支流)、普里河、汝溪河、黃金河、波漩河等六條主要溪河中的1個流域發生或可能發生特大洪水,或多個流域同時發生或可能發生大洪水。
3.險情:
(1)出現或可能出現特別嚴重危及公共安全的垮堤、潰壩、堰塞湖等災害險情,危及人口5000人以上或受威脅轉移(安置)人口在1000人以上,或一次性因災死亡(失蹤)10人以上。
(2)中型水庫發生或可能發生潰壩。
4.災情:
洪水可能造成鐵路干線、高速公路、國道、省道中斷,48小時無法恢復通行。
5.其他:
發生其他嚴重危及公共安全或有重大社會影響的防汛抗旱突發事件,或按照上級防汛抗旱指揮部和區委、區政府的要求需要啟動Ⅰ級響應的事件。
4.3.2? Ⅱ級應急響應啟動條件。
1.雨情:
氣象部門發布暴雨災害Ⅱ級預警或暴雨橙色預警信號,或水文部門發布水情橙色預警,經區防指研判可能出現重大洪澇災害。
2.水情:
1個流域或其部分區域發生或可能發生大洪水,或多個流域同時發生或可能發生較大洪水。
3.險情:
(1)可能出現嚴重危及公共安全的垮堤、潰壩、堰塞湖等災害,危及人口2000人以上,或受威脅轉移(安置)人口在500人以上,或一次性因災死亡或失蹤3人以上,10人以下。
(2)重點小型水庫發生或可能發生潰壩,或中型水庫、區級在建涉水工程出現或可能發生嚴重險情。
4.災情:
洪水可能造成鐵路干線、高速公路、國道、省道中斷,24小時無法恢復通行。
5.其他:
發生其他嚴重危及公共安全或有重大社會影響的防汛抗旱突發事件,或按照上級防汛抗旱指揮部和區委、區政府的要求需要啟動Ⅱ級響應的事件。
4.3.3? Ⅲ級應急響應啟動條件。
1.雨情:
氣象部門發布暴雨災害Ⅲ級預警或暴雨黃色預警信號,或水文部門發布水情黃色預警,經區防指研判可能出現較大洪澇災害。
2.水情:
1個流域或其部分區域發生或可能發生較大洪水。
3.險情:
(1)可能出現較嚴重危及公共安全的垮堤、潰壩、堰塞湖等災害,危及人口500人以上,或受威脅轉移(安置)人口在200人以上,或一次性因災死亡或失蹤3人以下。
(2)一般小型水庫發生或可能發生潰壩,或重點小型水庫、重點在建涉水工程發生或可能發生出現嚴重險情,或城鎮堤防發生垮塌。
4.災情:
洪水可能造成區級交通中斷,24小時無法恢復通行。
5.其他:
發生其他較嚴重危及公共安全或有較重大社會影響的防汛抗旱突發事件,或按照上級防汛抗旱指揮部和區委、區政府的要求需要啟動Ⅲ級響應的事件。
4.3.4? Ⅳ級應急響應啟動條件。
1.雨情:
氣象部門發布暴雨災害Ⅳ級預警或暴雨藍色預警信號,或水文部門發布水情藍色預警,經區防指研判可能出現一般洪澇災害。
2.水情:
1個流域或其部分區域發生或可能發生一般洪水。
3.險情:
(1)可能出現一般性危及公共安全的堰塞湖、垮堤、潰壩等災害,危及人口在300人以下,或受威脅轉移(安置)人口在100人以下。
(2)一般小型水庫、在建涉水工程發生或可能發生嚴重險情,或場鎮堤防發生大垮塌。
4.災情:
洪水可能造成鄉鎮級交通中斷,24小時無法恢復通行。
5.其他:
發生其他危及公共安全或有社會影響的防汛抗旱突發事件,或按照上級防汛抗旱指揮部和區委、區政府的要求需要啟動Ⅳ級響應的事件。
4.4? 啟動程序。
Ⅰ級應急響應由區防辦提出建議,區防指指揮長組織會商研判,報區政府主要領導決定啟動;Ⅱ級應急響應由區防辦提出建議,區防指指揮長組織會商研判,報區政府主要領導決定啟動;Ⅲ級應急響應由區防辦提出建議,區防指副指揮長組織會商研判,報指揮長決定啟動;Ⅳ級應急響應由區防辦提出建議,區防辦主任組織會商研判,報副指揮長決定啟動。
4.5? 響應措施。
4.5.1? Ⅰ級、Ⅱ級應急響應措施。
啟動Ⅰ級應急響應后,區黨政雙主要領導坐鎮指揮,調度區級行業部門及相關鎮街,安排部署工作;必要時,提請市級相關領導坐鎮指導,部署防范應對工作。啟動Ⅱ級應急響應后,區黨政主要領導坐鎮指揮,調度區級行業部門及相關鎮街,安排部署工作。
啟動Ⅱ級以上應急響應后,應同時將情況上報到市防指和市政府,在市防指的領導下,視情況采取以下措施:
1.成立事件應對指揮部,明確各工作組組長及職責分工,開設統一的隊伍集結點、物資接收和分發點、新聞中心,成立專家組并明確專家組組長。
2.組織會商研判,部署防汛抗旱搶險救災工作。組織有關鄉鎮(街道),區氣象、水利、規劃自然資源、住房城鄉建設等部門和專家對雨情、水情、旱情、險情發展態勢以及洪旱災害風險滾動開展聯合會商研判。根據綜合會商研判意見,作出有針對性安排部署,明確防御、救援工作重點,提出防洪調度、危險區域劃分、轉移撤離、停供電范圍以及抗旱調度、水源排查、水質監測、應急送水等搶險救災方案。
3.調集、征用相關應急搶險物資,調度隊伍參與搶險救災。
4.加強值班值守,抽調區氣象、水利、規劃自然資源、住房城鄉建設等部門相關人員在區防辦集中辦公,實行24小時值班,密切監視雨情、水情、汛情、旱情、工情、險情。
5.組織實施防御洪水、防御旱災調度和應急水量調度;實施交通管制開展治安秩序維護工作,對危險路段、橋梁、隧道等危險區域實施警戒、管制、關閉等措施;實施水上交通管制;切斷危險區域內的供電、供氣;采取停學、停工、停業、停運、停游、停航等措施。
6.對可能出現災害的重要場所、部位、設施設備明確專人值守,實施緊急管控,第一時間組織對可能受威脅的人員、車輛等重要物資提前實施撤離轉移,對老幼病殘孕等弱勢群體進行“一對一”幫助轉移。
7.對受困、落水人員及時施救;對可能導致次生事故災害的實施應急處置;在保證安全的前提下,實施排洪、排澇、排危;按照先生活、后生產、再生態的原則做好水資源調度、應急送水等抗旱救援工作。
8.組織安置受災人員,落實安置人員臨時生活住所和基本生活物資供給,保證災區社會穩定,根據需要救助受災嚴重的困難群眾,開展撫慰。
9.及時收集匯總上報災情動態,在重特大洪澇災害發生后,5小時內發布權威信息,24小時內舉行新聞發布會。組織媒體開展宣傳報道,做好網上輿情監測和輿論引導工作,及時回應社會關切。
10.商請駐地武裝部和武警部隊參與搶險救災。
11.視情請求重慶市委、市政府、市防汛抗旱指揮部給予指導和專家、隊伍、物資、裝備等方面的支援。
12.采取其他有必要的措施。
4.5.2? Ⅲ級應急響應措施。
啟動Ⅲ級應急響應后,區防指指揮長坐鎮指揮,調度區級行業部門及相關鎮街,安排部署工作,可視情采取以下措施:
1.發布響應指令。區防辦通知宣傳、公安、規劃自然資源、住房城鄉建設、城市管理、交通、水利、衛生健康、應急、氣象、通信管理、電力等區防汛抗旱指揮部成員單位趕赴現場;調集區級救援隊伍和專家趕赴現場。
2.成立指揮機構。組織召開會議,成立現場指揮部,明確各工作組組長及職責分工,開設統一的隊伍集結點、物資接收和分發點、新聞中心等;成立專家組,明確專家組組長。
3.提出救災方案。根據監測預報、現場環境、專家建議等情況,有關鄉鎮(街道)以及公安、規劃自然資源、住房城鄉建設、城市管理、水利等行業部門提出防洪調度、危險區域劃分、轉移撤離、停供電、天然氣范圍以及抗旱調度、水源排查、水質監測、應急送水等搶險救災方案。
4.實施現場管控。有關鄉鎮(街道)、有關部門組織疏散受威脅區域的群眾;水利部門實施水量調度;公安部門實施交通管制,暢通救援通道,開展治安秩序維護工作,并對危險區域實施警戒,除救援人員外,嚴禁人員進入;交通部門實施水上交通管制;電力、燃氣等單位根據需要切斷危險區域內的供電、供氣。
5.開展救援行動。指定現場救援負責人,授予其救援行動方案制定、實施和指揮救援,緊急情況下達撤離或暫停救援行動指令等權限;審批救援行動方案,必要時組織討論研究。應急部門提出隊伍、物資調度意見,按照指令依法依規發布調用和征用應急資源等;視情請求調集市級救援隊伍增援。專家組提供搶險救災技術支撐和決策建議,接受指揮調度。
6.應急保障。教育、經濟信息、規劃自然資源、住房城鄉建設、城市管理、交通、水利、農業農村、商務、文化旅游、衛生健康、能源、國資、通信管理、電力、燃氣、供水等部門和單位負責組織和指導受災區域涉及行業監管的重要單位、重要工程、重要設施的搶險救災。
7.發布災情信息和救援動態。有關鄉鎮(街道)及時收集匯總上報災情動態;現場指揮部組織新聞報道和媒體接待,召開新聞發布會等。宣傳部門組織媒體開展宣傳報道;網信部門做好網上輿情監測和引導,及時回應社會關切。
8.做好上級對接。現場指揮部負責對接重慶市派出的工作組和專家組,接受其指導或指揮;財政、應急、水利等部門視情況申請物資和資金增援。
9.軍地協調聯動。當災險情超出處置能力時,及時按程序商請駐地解放軍和武警部隊參與搶險救災。
4.5.3? Ⅳ級應急響應措施。
Ⅳ級應急響應由區防指副指揮長坐鎮指揮,調度區級行業部門及相關鎮街,安排部署工作。區防汛抗旱指揮部視情派出工作組給予指導,提供救援隊伍、物資裝備等支援。
4.6? 響應調整和終止。
根據形勢變化,宣布啟動響應的防汛抗旱指揮部及時調整應急響應級別和措施。當汛情、旱情、災險情有加重趨勢時及時提級響應;當事態得到有效控制時,可視情降低響應級別;當災害過程已結束、災害影響基本消除或事態得到全面控制時,由宣布啟動響應的防汛抗旱指揮部宣布響應終止。上級防汛抗旱指揮部可以調整下級防汛抗旱指揮部的響應。
4.7? 后期處置。
4.7.1? 恢復重建。
水旱災害發生后,對轉移安置的受災人員,由當地政府組織落實轉移安置人員臨時生活住所和基本生活物資供給,保證災區社會穩定。應急部門要及時統計受災情況,根據需要救助受災嚴重的困難群眾,開展撫慰。衛生健康部門做好災區外環境消殺防疫工作,防止洪澇災害過后傳染病疫情暴發。有關行業主管部門盡快組織修復遭到毀壞的城鄉供水工程和交通、電力、燃氣、通信、水文等基礎設施。
4.7.2? 社會救助。
災后恢復重建工作由當地政府組織,有關部門按照職責幫助災區群眾開展生產自救,盡快恢復正常生產生活秩序。
做好經常性社會捐贈工作。重大、特別重大水旱災害發生后,區紅十字會及其他慈善組織可依法有序組織開展慈善捐贈活動;區應急局可直接接受社會捐贈,并加強對非定向捐贈款物的統籌使用,確保捐贈資金和物資及時安排發放給受水旱災害影響的群眾;區民政局負責慈善捐贈活動的指導和監督。
4.7.3? 征用補償。
防汛抗旱結束后,應當及時歸還征用的物資、設備、交通運輸工具等,并依法給予補償。取土、占地、砍伐林木的,應當依法向有關部門補辦手續。當地政府對取土后的土地組織復墾,對砍伐的林木組織補種。
4.7.4? 保險理賠。
災害發生后,當地政府應及時協調有關保險公司提前介入,按照工作程序做好參保理賠工作。
4.7.5? 調查與評估。
應急響應結束后,各級防汛抗旱機構應當組織開展災害調查、評估工作,總結防范和應對處置工作中的經驗教訓,并及時將調查評估報告報送本級政府和上級防汛抗旱機構。
4.8? 應急響應流程圖。

5? 應急保障。
5.1? 制度保障。
根據有關法規,建立和完善水旱災害會商、搶險技術方案會商、重大決策會商和咨詢制度,以及防汛抗旱工作檢查、值班、災害報告、災害事故調查評估及追責問責等工作制度。
5.2? 通信保障。
通信管理部門為防汛抗旱和現場指揮提供通信保障。充分利用公共廣播、電視等媒體以及手機短信等手段發布信息,通知群眾快速撤離。
5.3? 隊伍保障。
應急部門統籌綜合性消防救援隊伍、專業應急救援隊伍和專業搶險隊伍,按照規定程序協調解放軍、武警部隊、民兵和預備役部隊參與抗洪搶險救災。
5.4? 物資保障。
足量、科學儲備物資裝備,充實區級防汛抗旱綜合物資裝備庫。防洪工程管理單位以及受水旱災害影響的其他單位要建立防汛物資裝備庫。易旱、缺水地區應貯備一定的抗旱物資。
5.5? 交通運輸保障。
交通部門做好人員及物資運輸保障,公安部門對重點區域實施交通管制,城市管理部門做好城市道路、橋梁、隧道等設施的維護管理。
5.6? 醫療衛生保障。
衛生健康行政部門負責災區緊急醫學救援和疾病預防控制工作,尤其要預防因災害而衍生的疾病流行等公共衛生事件發生。
5.7? 供電保障。
電力部門負責保障抗洪搶險和抗旱救災的電力供應、電力安全,保證應急救援現場的供電需要。
5.8? 治安保障。
事發地鄉鎮(街道)負責組織社會力量開展自救互助、群防群治,公安部門負責治安保障,全力維護事發地的社會穩定。
5.9? 經費保障。
區政府將防汛抗旱應急資金列入財政預算,財政部門及時撥付應急資金,保證搶險救災需要。
5.10? 社會動員保障。
由區防汛抗旱機構報請同級政府批準后進行社會動員,組織各類社會力量參加抗洪救災,在本行政區域內調用物資、設備、交通運輸工具和人力,采取取土占地、砍伐林木、清除阻水障礙物和其他必要的緊急措施,保障搶險工作順利開展。
區紅十字會、區慈善會及其他慈善組織可依法有序組織開展慈善捐贈活動;區民政局負責慈善捐贈活動的指導和監督。
5.11? 技術保障。
充分利用現有防汛抗旱系統、自動化監測系統、防汛抗旱專家庫及防汛抗旱科研成果,為防汛抗旱提供技術支撐。
組建區防汛抗旱專家庫,接受區防汛抗旱機構統一調度,指導防汛抗旱工作。
5.12? 避難場所保障。
鄉鎮(街道)根據現有條件建立救生通道、應急避難場所,確保受災群眾有飯吃、有衣穿、有干凈水喝、有住處、有病能及時就醫。
5.13? 其他保障。
供氣、供水等相關單位在區防汛抗旱指揮部的統一指揮下,做好職責范圍內的保障工作,保證搶險救災需求。
6? 培訓與演練。
區防汛抗旱指揮部每年汛前或汛后至少組織1次培訓,1-2年舉行1次部門聯合進行的專業應急演練;區綜合應急救援隊伍每年開展不少于1次的綜合性應急演練;專業救援隊伍每年針對易發災害和險情進行演習。各鄉鎮(街道)、水利工程單位開展經常性應急演練,進一步強化應急搶險技能,提升應急處置能力。
7? 附則。
7.1? 預案管理。
區應急局組織區政府有關部門和單位定期開展預案評估工作,原則上每5年對本預案全面修訂一次。有以下情形之一的,應當及時修訂預案:有關法律、法規、規章、標準、上位預案中的有關規定發生變化的;應急指揮機構及其職責發生重大調整的;面臨的風險發生重大變化的;重要應急資源發生重大變化的;預案中的其他重要信息發生變化的;在突發事件實際應對和應急演練中發現問題需要作出重大調整的;應急預案制定單位認為應當修訂的其他情況。
各鄉鎮(街道)、區級有關部門和單位要結合實際,編制、修訂本單位的防汛抗旱應急預案和本部門、本單位的防汛抗旱工作方案或處置方案,并報區防辦備案。
7.2? 預案解釋。
本預案由區應急局負責解釋。
7.3? 預案實施。
本預案自印發之日起施行。《梁平區防汛抗旱應急預案》(梁平府辦發〔2022〕68號)同時廢止。
?
附件:1.區防汛抗旱指揮部及成員單位職責
2.洪旱災害事件應對指揮機構架構圖
3.名詞術語解釋
4.水旱災害分級標準
5.區防汛抗旱指揮部成員通訊錄
6.區重點防洪鄉鎮警戒水位、保證水位一覽表
?
?
?
附件1
?
區防汛抗旱指揮部及成員單位職責
?
一、指揮部職責
區防汛指指揮長由區政府分管水利工作的副區長擔任,副指揮長由區政府辦聯系水利工作的副主任、區水利局局長、區應急局局長擔任。
主要職責:貫徹落實黨中央、國務院關于防汛抗旱工作的決策部署,市委、市政府和區委、區政府的工作要求;統一指揮全區的洪旱災害防治、應急搶險救援工作,負責全區防汛抗旱工作的領導、協調;參與擬定全區防汛抗旱法規、政策和制度,組織制定防汛抗旱規劃、防汛抗旱應急預案;組織防汛抗旱知識與法律法規、政策的宣傳。
二、成員單位職責
區防汛抗旱指揮部成員單位包括區委宣傳部、區委網信辦、區發展改革委、區教委、區經濟信息委、區公安局、區民政局、區財政局、區規劃自然資源局、區生態環境局、區住房城鄉建委、區城市管理局、區交通運輸委、區水利局、區農業農村委、區商務委、區文化旅游委、區衛生健康委、區應急局、區國資委、區人武部、區氣象局、武警三支隊梁平中隊、區消防救援局、梁平供電分公司。各成員單位職責如下:
區委宣傳部(區政府新聞辦):負責組織媒體做好防汛抗旱政策解讀和成效宣傳;指導有關部門做好重大洪旱災害及突發事件信息發布和輿論引導;指導有關部門開展防汛抗旱知識宣傳教育。
區委網信辦:負責統籌協調指導防災減災救災網絡輿情的引導處置工作。
區發展改革委:負責指導防汛抗旱工程規劃和建設工作;負責防汛抗旱設施建設、重點工程除險加固計劃的協調安排和監督管理。
區教委:負責制定教育系統防汛抗旱教育工作方案并協助實施;負責教育系統防洪安保工作。
區經濟信息委(區委軍民融合辦):負責全區經信系統的防汛抗旱搶險救災工作,負責防汛抗旱信息化建設的技術支持,協調防汛抗旱信息的應急發布。
區公安局:負責防汛抗旱交通秩序維護、治安管理和安全保衛工作,維護受災地區正常的社會秩序,協助做好被洪水圍困群眾的撤離工作。
區民政局:負責支持引導災害社工等社會力量參與搶險救災、救災捐贈等工作,督促指導及時將符合條件的受災人民納入臨時救助或最低生活保障范圍;做好因災遇難人員殯儀工作。
區財政局:負責安排區級防汛抗旱和救災經費預算并及時撥付,配合防汛抗旱部門積極爭取上級資金,負責防汛抗旱資金管理和監督。
區規劃自然資源局:全區因自然災害因素引發的地質災害的群測群防、監測預警和應急處置工作。
區生態環境局:負責組織全區因洪旱災害引發的重大、特大環境污染事故和生態破壞事件的環境應急監測,提出防止事態擴大和控制污染的要求或建議。
區住房城鄉建委:負責指導和督促全區在建房屋建筑和市政基礎工程施工現場的防洪安全工作;做好城市排澇等有關工作,為建筑行業防汛抗旱工作提供有關技術支撐。
區城市管理局:負責城市市政設施防洪安全,負責城區河道內的河閘日常管理,按照預案和方案進行防汛抗旱處置,配合參與城市防汛抗旱救災工作。做好水毀市政設施的修復。
區交通運輸委:負責依法組織、指導開展因災導致的國、省、縣道公路交通基礎設施損毀等突發事件的應急處置工作,為防汛抗旱搶險救災提供交通運輸保障。
區水利局:負責落實綜合防災減災規劃相關要求,組織編制洪水干旱災害防治規劃和防護標準并指導實施;承擔水情旱情監測預警工作;組織編制重要江河湖泊和重要水工程的防御洪水防御旱災調度和應急水量調度方案,按程序報批并組織實施;承擔防御洪水應急搶險的技術支撐工作。組織實施山洪災害防治、水利水毀工程修復工作;負責抓好水庫蓄水安全防范工作;負責洪澇、干旱災害先期處置工作。
區農業農村委:做好農業生產受災和損失分析統計工作,指導災后恢復重建工作。組織農技人員深入災區,指導受災群眾開展農業自救,恢復農業生產。負責農作物種子、農藥等物資調配,防汛抗旱農業機具的維修和調配。
區商務委:負責指導商業企業防洪搶險工作和組織協調商業企業參與搶險救援;組織和協調跨區等應急生活物資供應,按程序動用區級儲備物資,穩定市場供應;協助組織自然災害搶險救援相關物資。
區文化旅游委:根據區防汛抗旱指揮部和區氣象局等部門提供的汛情、旱情、災情和氣象等資料,指導、協調、監督廣播電視播出機構及時向公眾發布氣象、汛情、旱情、災情等信息;負責指導旅游景區防洪工作;負責防汛防旱工作的宣傳報道工作。
區衛生健康委:負責災區醫療救護和疾病預防控制工作。組織、調配應急隊伍搶救負傷人員;建立疫情報告制度,并采取有效措施防止和控制傳染病暴發性流行;加強生活飲用水衛生知識宣傳工作,確保災區群眾飲水安全;及時向災區提供所需藥品和醫療器械。
區應急局:負責區防辦日常工作;組織編制全區防汛抗旱規劃、應急預案;負責全區防汛抗旱應急隊伍、物資裝備和應急演練工作;負責全區防汛抗旱監測預警、應急響應、應急救援、災后恢復重建工作;指導協調相關部門開展水旱災害防治工作;建立監測預警和災情報告制度,依法統一發布災情。
區國資委:指導、督促、協調所屬單位組織開展防汛抗旱工作;監督、指導所屬單位開展對重點水源、城鄉供水、污水處理、大江大河治理、地方水電、骨干渠系工程、土地儲備及開發、垃圾焚燒發電項目等設施防汛安全檢查,落實防汛安全措施,統計、核實、上報災情等;協助開展防汛抗旱與搶險救災的其他工作。
區人武部:負責組織防汛搶險骨干隊伍,參加重大險情、災情的搶險與救援;協調駐永部隊、武警、預備役部隊參與搶險救援工作。
武警三支隊梁平中隊:負責組織參與水旱災害應急處置和搶險救災行動,并配合公安機關維護當地社會秩序;保護重要目標安全,解救、轉移和疏散受災人員;搶救、運送重要物資;協助支持地方防汛抗旱搶險救災,主要負責重大防洪搶險任務和組織抗旱送水等工作。
區氣象局:對影響汛情旱情的中長期天氣形勢做出分析和預測;汛期及時對全區及重點區域重要天氣形勢和災害性天氣做出及時預報及滾動監測預報;收集和核實氣象災害類別和等級;組織實施人工增雨作業,向區防汛辦及有關成員單位提供氣象信息,及時通報重要災害天氣信息。
區消防救援局:協助支持地方防汛抗旱搶險救災,負責參與重大防洪搶險任務和組織抗旱送水等工作。
梁平供電分公司:負責防汛抗旱搶險救災和災后電力供應、電力安全工作,負責本系統的洪澇災害應急處置工作
此外,電信梁平分公司、移動梁平分公司、聯通梁平分公司負責本單位的防汛抗旱工作;負責防汛抗旱搶險救災工作的通信保障。負責盡快恢復被破壞的通信設施。
各成員單位除承擔上述職責外,還應根據區防汛指的要求,承擔與其職責相關的其他工作。
?
?
附件2
洪旱災害事件應對指揮機構架構圖

?
?
附件3
名詞術語解釋
?
1.特大洪水:洪峰流量或洪量的重現期大于50年一遇的洪水。
2.大洪水:洪峰流量或洪量的重現期20—50年一遇的洪水。
3.較大洪水:洪峰流量或洪量的重現期10—20年一遇的洪水。
4.一般洪水:洪峰流量或洪量的重現期5—10年一遇的洪水。
5.糧食因旱損失率。因旱對糧食作物造成的減產損失量,占正常年的糧食總產量的比例,以百分率(%)表示。
6.因旱飲水困難率。評估區因旱飲水困難人口數量(評估區評估年曾出現的因旱臨時飲水困難最高峰人口數量)占評估區評估年總人口數量的比例,以百分率(%)表示。
7.重點鎮。《重慶市人民政府關于加快中心鎮建設的意見》(渝府發〔2010〕90號)確定的4個市級重點示范鎮、108個市級中心鎮。
8.一般鎮。除重點鎮以外的城(鄉)鎮。
?
?
?
?
附件4
?
水旱災害分級標準
?
一、洪澇災害分級
特別重大洪水災害(I級)包括:
1.造成死亡或失蹤30人以上,或直接經濟損失30億元以上;
2.1個流域發生或可能發生特大洪水,或多個流域同時發生或可能發生大洪水;
3.大中型水庫發生或可能發生潰壩;
4.洪水可能造成鐵路干線、高速公路和三級以上航道中斷,48小時無法恢復通行。
重大洪水災害(II級)包括:
1.造成死亡或失蹤10人以上,或直接經濟損失10億元以上;
2.1個流域或其部分區域將發生大洪水,或多個流域將同時發生較大洪水;
3.重點小型水庫發生或可能發生潰壩,或大中型水庫、市級在建涉水工程出現或可能發生嚴重險情;
4.洪水可能造成鐵路干線、高速公路和三級以上航道中斷,24小時無法恢復通行。
較大洪水災害(III級)包括:
1.造成死亡或失蹤3人以上,或直接經濟損失3億元以上;
2.1個流域或其部分區域發生較大洪水;
3.一般小型水庫發生或可能發生潰壩,或重點小型水庫、重點在建涉水工程發生或可能發生出現嚴重險情;
4.洪水造成縣級交通中斷,24小時無法恢復通行。
一般洪水災害(IV級)包括:
1.造成死亡或失蹤3人以下,或直接經濟損失1億元以上;
2.1個流域或其部分區域發生一般洪水;
3.一般小型水庫、在建涉水工程發生或可能發生嚴重險情;
4.洪水造成區縣內交通中斷,24小時無法恢復通行。
二、干旱分級
特大干旱:糧食因旱損失率在25%以上,或因旱飲水困難率在15%以上;
嚴重干旱:糧食因旱損失率在20%以上,或因旱飲水困難率在10%以上;
中度干旱:糧食因旱損失率在15%以上,或因旱飲水困難率在5%以上;
輕度干旱:糧食因旱損失率在10%以上,或因旱飲水困難率在3%以上。
附件5
區防汛抗旱指揮部成員通訊錄
|
成員單位 |
聯系電話 |
成員單位 |
聯系電話 |
|
區委宣傳部 |
53222402 |
區委網信辦 |
53221125 |
|
區發展改革委 |
53222132 |
區教委 |
53239901 |
|
區經濟信息委 |
53222455 |
區公安局 |
53242084 |
|
區民政局 |
53222159 |
區財政局 |
53366580 |
|
區規劃自然資源局 |
53222175 |
區生態環境局 |
53235016 |
|
區住房城鄉建委 |
53222321 |
區城市管理局 |
53224458 |
|
區交通運輸委 |
53222141 |
區水利局 |
53222454 |
|
區農業農村委 |
53222112 |
區商務委 |
53222115 |
|
區文化旅游委 |
53228200 |
區衛生健康委 |
53222180 |
|
區應急管理局 |
53222701 |
區國資委 |
53251561 |
|
區人武部 |
87422410 |
區氣象局 |
53221338 |
|
武警三支隊梁平中隊 |
53222818 |
區消防救援局 |
53239119 |
|
梁平供電分公司 |
53251531 |
|
|
?
附件6
區重點防洪鄉鎮警戒水位、保證水位一覽表
|
重點鄉鎮 |
警戒水位 |
保證水位 |
重點鄉鎮 |
警戒水位 |
保證水位 |
|
禮讓場鎮斷面 |
439.58 |
440.58 |
屏錦鎮七橋場鎮斷面 |
454.23 |
454.73 |
|
仁賢街道場鎮 |
437.51 |
438.51 |
蔭平鎮場鎮斷面 |
421.15 |
422.15 |
|
云龍場鎮斷面 |
418.76 |
419.76 |
聚奎鎮場鎮斷面 |
438.73 |
439.73 |
|
金帶街道場鎮 |
436.16 |
437.16 |
回龍鎮場鎮斷面 |
409.38 |
409.88 |
|
合興街道場鎮 |
443.62 |
444.62 |
|
|
|
??